
干式喷钙烟气脱硫系统
用途及特点
干式喷钙烟气脱硫系统主要适用于燃煤炉发电厂中小型锅炉脱硫用。该系统主要任务是完成物料输送、计量、送粉量调节、炉内喷射,从而使石灰石粉在炉内煅烧分解,利用生成的CaO与炉内烟气中的S02进行反应实现内脱硫。该系统具有配置简洁、能耗低、无污染、自动化程度高、投资省、脱硫效率高等优点。
系统简介
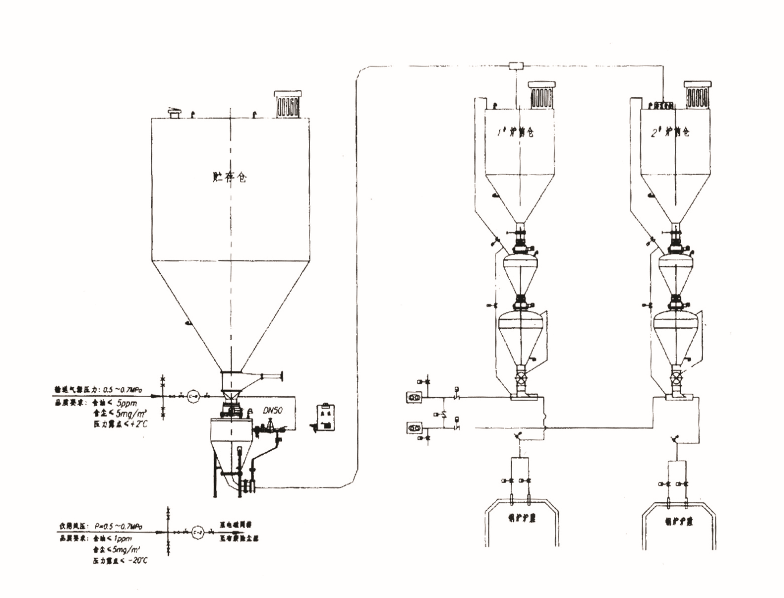
★1、干式喷钙烟气脱硫系统主要是由储料仓、正压栓流式气力输送系统、炉前仓、喷吹系统、电气控制系统等组成。物料采用罐车压送到储料仓,再由正压栓流式气力输送系统输送至炉前仓,最后经喷吹系统吹送入炉膛。整个系统采用PLC程序控制。
★2、储料仓一般布置在零米层,可储存一台炉三天的用量,下部设有流化装置以防止石灰石粉结块,顶部设有除尘器及压力真空释放阀。
★3、炉前仓布置在锅炉附近,实际为一缓冲仓,它接受储料仓的来粉,依靠重力自流卸粉。炉前仓顶部设有除尘器及库顶管箱,还设有高低料位,其下部还设有电加热板以防止石灰石粉结块。
★4、输送系统是以空压机作为动力源,采用高密度的低压栓流式输送,将物料从发送器以灰栓形式由管道输送至炉前仓。输送系统由发送器,进出料阀,补气阀,管路等组成。
★5、喷吹系统是由罗茨风机作为动力源,由罗茨风机、管路、弯头、喷射器、混合器,叶轮式旋转给料阀及插板门等组成。石灰石粉给料量由叶轮式旋转给料阀通过变频调速器根据锅炉燃烧需用量进行调整。叶轮式旋转给料阀与罗茨风机采用联锁控制,即先启动罗茨风机,再投运炉前仓下的叶轮式旋转给料阀。当系统停运时,操作顺序相反。
★6、主要技术参数:气灰比:1∶3.5 钙硫比:2.5∶1 脱硫效率:60~70%

