
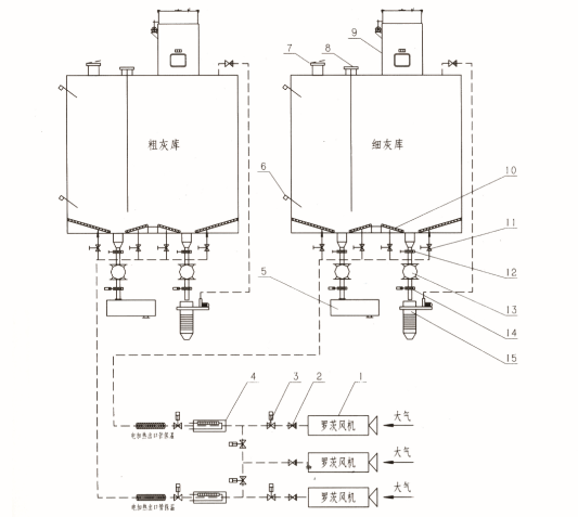
灰库系统
灰库系统简介
灰库系统由灰库本体、灰库气化系统、卸料系统、库顶系统、料位计等组成,主要设备有:
1)罗茨风机。风机叶片为三叶型,紊流小,噪音低、设有安全阀、止回阀,使系统保护自动化程度大大提高。
2)空气电加热器。是我公司在国内除灰行业早先研制开发的产品,发热元件采用耐高温OCr27A17MO2,采用无水Mg0作为充填材料,独特分次缩管成型技术,电热管导热性好,绝缘性优,在加热器内部设有导流板,加热均匀。空气电加热器与风机控制具备连锁功能和远传控制接口,当设备突然关机后重新启动时,控制柜可自动平滑调整。
3)气化槽。以排灰口为中心呈放射状布置在灰库底部,安装斜度大于6°,气化总面积大于灰库底截面积的15%,气化槽壳体采用模压成型技术,一次成形,气化板透气性好,强度高。
4)双轴搅拌机。灰库下部干灰加湿搅拌设备,湿度可调,并在进料口设置挡灰板,防止水雾反串,密封性好,搅拌均匀、箱体底部的分水岭的设置保证设备内无死角,剩灰率低。
5)干灰散装机。散装头采用三绳驱动,上升、下降平稳,散装头采用锥面加密圈,装车时,密封性好,驱动电机为电磁铁制动式电机,可防止卸料头因失电而引起坠落造成意外,装卸过程自动化程度高。
6)电脉冲布袋除尘器。该产品是针对火力发电厂灰库、渣库工况条件专门设计的高效净化专用设备,它采用了先进的清灰技术,气体处理能力大,净化效果好,采用上轴式结构,滤袋采用涨圈式结构,使滤袋与多孔板贴合密封可靠,安装检修方便。
7)压力和真空释放阀。安装在干灰库顶部,连续运行。当灰库背压高或负压过高时能
及时动作,调整干灰库的工作压力在正常范围之内,使灰库不承受过高的正压或负压,从
而保证灰库安全。另外灰库系统中还设有高低点料位计和连续料位计,能准确显示灰位的
高低,确保灰库正常、安全、可靠运行。
灰库系统图示


